在对国内外同类技术进行广泛研究的基础上,ZW系列自吸式无堵塞污水泵是一种新结构的产品,并已成功生产出来。
货号 :
ZW订单(最小起订量) :
1支付 :
L/C T/T westernunion Alipay PayPal产品产地 :
China颜色 :
Customized装运港口 :
shanghai shenzhen guangzhou交货时间 :
please contact 504893184@qq.com or CP +8613696510409包裹 :
Customized材料 :
Stainless Steel工作温度 :
≤50℃金属自吸式防堵塞污水泵
该泵集无堵塞污水排放和吸入功能于一体,采用外部混合式轴向回流。与典型的自吸式清水泵类似,由于泵体和叶轮流道的特殊设计,无需安装阀门和注水即可运行。此外,它还能吸入和排出含有长纤维污染物和大颗粒的液体。市政污水处理工程、水产养殖、轻工业、造纸、纺织、食品、化工、电力纤维、纸浆和混合悬浮液等各种化工介质杂质泵均可广泛应用。
产品优势
与同类家用产品相比,这款水泵设计简洁,污水排放能力强劲,自吸性能好,效率高,节能省电,操作维护简便。它是国内首款污水排放泵系列产品,应用市场广阔,发展前景广阔,因为其各项技术性能指标均处于国内领先水平,并达到国际先进水平。
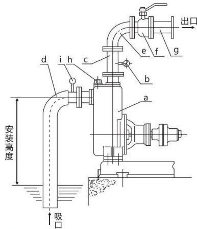
结构图

| a | 泵 |
| b | 压力计 |
| c | 出口垂直管 |
| d | 吸力硬管 |
| e | 弯头 |
| f | 流量控制阀 |
| g | 出口管道 |
| h | 液体填充塞 |
| i | 真空表 |